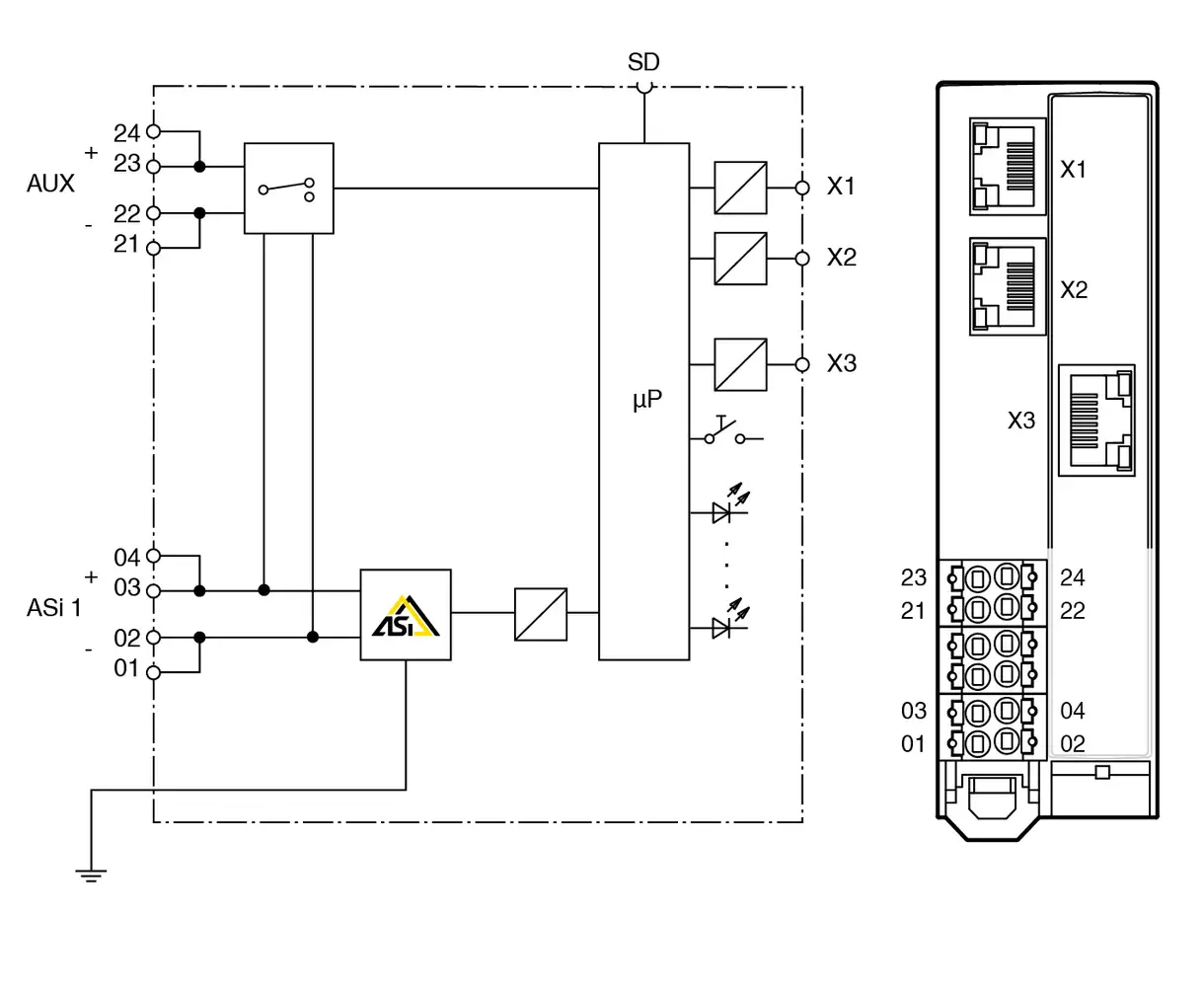
VBG-EP1-KE5-D, 1 AS-Interface ağını PROFINET ve EtherNet/IP protokollerine bağlayan kompakt bir gateway’tir. AS-i ağının üst seviye PROFINET kontrol cihazlarına entegrasyonunu sağlar. Slim tasarımı ve IP20 koruması sayesinde kontrol panoları için idealdir. Tüm ayarlar, RJ45 servis arayüzü ve standart web tarayıcısı üzerinden kolayca yapılabilir. Ayrıca mikro SD kart ile ayarlar diğer cihazlara hızlıca aktarılabilir.
Manuals
Language
File Type
File Size
Download
en
PDF
17 MB
19 MB
Brief guides
2 MB
959 KB
Datasheet
1 MB
Internet Explorer tarayıcısının 9.0 ve daha eski sürümlerini desteklememekteyiz. Web sitemizi doğru görüntüleyebilmek için tarayıcınızı güncelleyebilirsiniz, güncelleyemiyorsanız başka bir tarayıcıyı ücretsiz yükleyebilirsiniz.
Sizlere en iyi alışveriş deneyimini sunabilmek adına sitemizde çerezler(cookies) kullanmaktayız. Detaylı bilgi için Kvkk sözleşmesini inceleyebilirsiniz.